Home » Свободная энергия » Бестопливные генераторы (БТГ) » Главная  Доставка  Контакты  О нас    
БТГ от Чипа. Схема с описанием реальных процессов
БТГ от Чипа. Схема с описанием реальных процессов

БТГ от Чипа. Схема с описанием реальных процессов

Price 20 USD   Оформить заказ



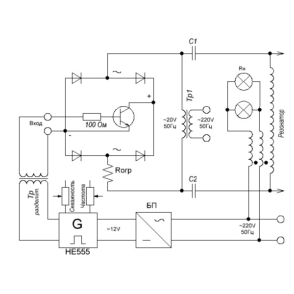
На форумах по свободной энергии уже не первый год обсуждается БТГ Чипа. В сети также имеется видео работы этого бестопливного генератора. Видео не фейк - у Чипа генератор действительно работал. Однако, попытки повторения схемы, как всегда к желаемым результатам не привели. Конструкции не работают ни у репликаторов, ни у самого Чипа. В чем проблема?

Проблема в элементарном непонимании процессов, которые возникают в генераторе и что вообще происходит в схеме. Чип провел несколько длинных скучных конференций от которых информационной пользы нет. То, что он объяснял и рисовал, не имеет никакого отношения к свободной энергии. То же относится к другим авторам: Акула, Кулабухов, Васмус и т.д. Люди случайно попадают на эффект. Этот эффект не стабилен и не повторяем. Теоретические размышления авторов очень далеки от реальных процессов.

В предлагаемой статье, на примере БТГ Чипа, показано, где и как возникает эффект и почему он теряется при повторении. Если хотите понять, как сделать подобный генератор, материал будет вам полезен.

Статья не для того, чтобы выкладывать ее на форумы. Автор далек от мысли, что свободная энергия - синоним халявы. Если люди хотят получить киловатты, не напрягаясь, чтобы затем заработать или сэкономить на сети, они явно лукавят и провоцируют авторов. Бесплатно хорошего не бывает. Вы можете купить статью для личного использования, без права распространения.

2 + 7 =
отзывы
Аноним
Можно получить самозапит?
отзывы
Админ
Можно
отзывы
Аноним
Kакую мощность можно получить?
отзывы
Админ
Любую. Зависит от размеров.
Бестопливный генератор Капанадзе - гранатаБестопливный генератор Капанадзе - граната
БТГ Капанадзе Гантель (банка)БТГ Капанадзе Гантель (банка)
Бестопливный генератор IBG 50/500Бестопливный генератор IBG 50/500
Малый ветрогенератор для слабого ветраМалый ветрогенератор для слабого ветра
Генератор TPU Стивена МаркаГенератор TPU Стивена Марка

Полезная информация

Генератор Тариэля КапанадзеГенератор Тариэля Капанадзе
Схемы генераторов свободной энергииСхемы генераторов свободной энергии
Где и как купить БТГГде и как купить БТГ
Что такое бестопливный генераторЧто такое бестопливный генератор
Бестопливные генераторы ТеслаБестопливные генераторы Тесла
Сверхединичный генератор радиантного излучения для БТГСверхединичный генератор радиантного излучения для БТГ

СВОБОДНАЯ ЭНЕРГИЯ+
Оригинальные конструкции. Купить готовое устройство или сделать своими руками